分布式光伏整县推进的方案为充分利用党政机关、学校、医院、村委会以及国有控股企业等国有资产的屋顶安装光伏发电。其发电和负荷消纳比较吻合,可以降低可再生能源调峰和消纳压力。党政机关、学校、医院、村委会以及国有控股企业等国有资产的屋顶安装光伏,通常可根据光伏发电站规模和本单位用电负荷和电价选择采用自发自用、自发自用余电上网或全额上网模式。
1.自发自用的并网模式
自发自用的并网模式的显著特点是“并网不上网”,也就是说光伏电站所发出的电力只供给自己使用,无论何种情况都不会向电网输电,当光伏发出的电力不足以供应自家负荷使用时,不足部分由电网补充(图1)。自发自用的并网模式被广泛应用于各种小型光伏发电站,当发电站规模相对用户负荷占比较小,用户电价较贵(0.6元/kWh以上)且发电送出比较困难或电网不接收光伏电站的发电等情况下可采纳的一种并网模式。

这个模式的接入点是在电网公司计量表的下端,是完全的产权分界点私有侧。理论上电网公司不会干涉你的接入,但是这个模式要求光伏发电不可外送,因此必须有一套防逆流监控装置,当光伏电站所发电力超过负荷用电量时,这个电流互感器必须将信号反馈给逆变器,逆变器将根据负荷情况进行降容发电,以满足负荷用电需求并不向电网输电的目的。
2.自发自用余电上网模式
自发自用的方式固然有相对独立,在电价较高的地区有较好的经济效益等优点。但是当光伏电站建设规模较大,光伏发电的电力有较大剩余的情况下就会造成较大的浪费。自发自用余电上网的模式给了这种情况下有比较大的灵活性。

该并网模式的特点明显,光伏电站发出的电力可以首先满足自己的符合使用多余的电量可以卖给电网公司,以免造成浪费。但是这种模式的接入需要与电网公司协商好相关售电协议,兼顾双方的利益。由电网公司重新安装智能化双向电表,计量光伏电站的发电量和用户的用电量,并根据政策和协商电价支付或收取电费。通常要求安装自发自用余电上网的光伏电站的单位要自己消纳该电站所发电力的70%以上。
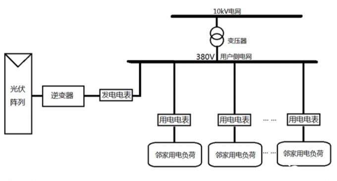
3.全额上网模式
光伏电站全额上网的模式是目前最普遍的一种发电接入模式(图3),它是将光伏电站的交流输出直接接入电网的低压侧或高压侧,也就是产权分界的电网侧。这种方式电站所发出的电力被直接销售给了电网公司,而销售电价通常采用当地平均上网电价,用户的用电电价则保留原来的电价不变,所谓“收支两条线,各算各的账”。

光伏发电的接入看似不是什么大问题,但是在分布式光伏整县推进框架下,会出现一些具体的接入问题。对于目前我国城乡居民电表分户的情况,安装光伏发电的接入技术上的问题不会太大。但是我国大部分党政机关、学校、医院、村委会以及国有控股企业等企业原供电电网相对独立,通常一个单位只有一个供电计量点(即配电室和电度表),通常由单位内部进行配电和计量。如果在大学、大型企业或建筑楼宇较多的单位,在每个楼顶上安装光伏发电,那么电网接入点就会是一个比较大的问题。如果如图4所示的每栋楼顶上安装了光伏发电,那么将光伏发电逆变后直接接入该楼配电盘是不是可行呢?回答肯定是不可以。按照这个接法,光伏发电是接入到了供电部门的计量电表的后端,因此不仅无法计量光伏发电站的发电量,也无法保证光伏发电系统所发电力不逆流到外电网。

为了便于计量和管理,光伏发电的接入点通常都要接入到电网公司计量电表的前端或附近(图5)。这就给单位规模较大,楼宇较多的单位实施光伏发电建设带来了比较大的难题,要求在单位内部建设发电专线电网,无形中就增加了投资和工作量。

另外,根据国家电网公司的要求,分布式电源并网电压等级可根据各并网点装机容量进行选择:8kW及以下可接入220V;8kW~400kW可接入380V;400kW~6MW可接入10kV;5MW~30M以上可接入35kV等。
总结
分布式光伏整县推进的过程中,要根据电站规模和用电负荷、上网电价和用电价格等因素确定并网模式,要积极与电网部门沟通,统筹做好接入方案和预算,兼顾发电和电网双方的利益,把光伏发电的经济效益最大化。

扫一扫关注微信